随着社会不断发展,科技技术也在不断提升,现在无线遥控开关被大量的使用于我们日常生活中各个角落,例如:家庭、酒店、商场、医院、仓库、办公室等场所用于灯饰照明控制及其它用途电器控制,相信大家对于无线遥控开关并不陌生。
无线遥控开关是由发射器和接收器两者组合而成,发射器将控制者的控制按键经过编码,调制到射频信号上进行发射出无线信号,也可以说成是一个编码器。而接收器是将接收到的无线信号进行编码信号再解码,得到与控制按键相对应的信号,然后去控制相应的电路工作了,也被称为解码器。随着科技进步无线遥控开关在工业控制和无线智能家居领域都得到了广泛使用。

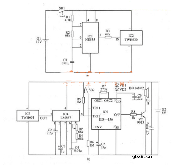
无线电遥控门铃电路原理图
本例介绍一种用TWH630/631遥控模块制作无线电遥控“叮咚”门铃,客人来访时,按动门框上的门铃按键,门铃就会发出清脆悦耳的鸟鸣声,告知门外有客人来访。若主人回家,只要按动放在口袋里的遥控开关,门铃则发出“叮咚”响声。它特别适合家中有上小学的儿童使用,儿童上学时可以不必带钥匙,只要佩带一个小小的遥控器,回到家门口时只要按一下遥控器,家长就知道孩子回家了。
工作原理
该遥控门铃分遥控发射机与接收机两大部分,其电路原理图分别见图a与图b。

发射机主要器件是一块TWH630微型无线电发射头,当按下发射按键SBl时,它通过内藏天线向空中辐射高频信号。本发射机调制振荡器采用一块普通555时基集成电路,将其接成自激多谐振荡器,输出方波频率f=1.44/(R,+ 2R2)C1,按图a 、b所示数据计算约为1kHz,方波信号由电阻器R3加到TWH630的输人端IN对辐射的高频信号进行调制。
接收机由TWH631无线电接收头、LM567音频译码器及“叮咚一鸟鸣”KI- 156专用集成电路等器件组成,TWH631接收到来自发射模块的信号后首先进行放大,然后由输出端our送至LM567进行解码,译码器的中心频率主要由RRP+R4与C4决定,Opf =1 .1/( RRP+R4)C4,调整电位器RP,可使中心频率等于发射机的调制频率1kHz,此时集成块的8脚输出低电平,加到IC5的低触发端TG2,使其受到触发发出“叮咚”信号并经晶体管VT放大驱动扬声器BL发声。IC5是一块“叮咚—鸟鸣。”音乐集成电路,它有两个触发端,一个为高电平触发端TG1,它受高电平触发,OUT端输出的是鸟鸣信号,该触发端对低电平无效;另一个为低电平触发端TG2,当受低电平触发时,OUT端输出的是“叮咚”信号,它对高电平无效。SB2为装在门框上的按键,客人来访时按动的是SB2,此时高电平触发端TG2受到触发,故扬声器BL发出的是“鸟鸣”响声。
元器件选择
ICl可采用NE555、SI555或p,A555等时基集成电路;IC2、IC3宜选用TWH630/631型无线电发射与接收模块;IC4为LM567音频译码器;IC5为KD-156“叮咚—鸟鸣”专用音乐集成电路,该集成块采用黑膏软封装,电阻器R6一R8,电容器C5及晶体管VT均可插焊在该芯片的小印制电路板上。VD1、VD2为普通1N4148型硅开关二极管,其作用是利用其正向二极管降压使KD-156能工作在正常电压之下。
VT可用9013型硅NPN晶体管,要求电流放大系数β》l00。
RP最好采用WSW有机实心微调电位器,其他阻容元件无特殊要求,只要求体积应小些。
G1最好采用电子打火机专用的12V电池,G2由4节5号干电池串联,电压为6V。
输入图片集的说明红外线转无线遥控模块使用说明
本产品是真正的万能红外转无线遥控组合,适合家用电器的红外替代和户外扩音机等等,距离实测达300米。单片机自带双红外双无线程序以及学习100组,原厂(出厂默认)自带两组通用红外遥控码:087F 和00FF及两组无线遥控码:AAAA和2AAA。
若两组编码都不适合就参考以下使用学习步骤:
如果不想用出厂默认程序 学习步骤:
1:学习按键 按两秒 LED常亮 此时进入学习状态
2:首先学习红外遥控按键 学习成功后 LED闪2次后开始学习无线遥控按键 无线遥控学习成功后 LED灭延时 再常亮 进入下一组学习 一次循环下去
3:如果学习1组后 或N组 想退出学习 此时短按下学习按键 学习退出
4:如此板 学习过1组以上的按键功能 则不再执行出厂程序 只执行所学习的按键功能
5:如果想恢复出厂默认功能 长按学习按键不松手 LED依次的显示状态顺序如下 常亮--闪烁3次-常亮--闪10次(此时可以松手出厂程序已恢复)(曾经学习过的,想要重新学习过另外的功能也是按照第5来恢复再按照学习步骤来学习)。
相关热词:#集成电路
无线遥控器电路图制作
时间:2026-03-07
无线电遥控门铃电路原理图
时间:2026-03-07
NE555过流保护检测器电路图
时间:2026-03-07
串联谐振升压原理
时间:2026-03-07
谐振回路的工作原理
时间:2026-03-07
电容降压电路原理
时间:2026-03-07
实用的电容降压电路
时间:2026-03-07
低成本的阻容降压电路原理图分析
时间:2026-03-07
阻容降压原理及电路
时间:2026-03-07
阻容降压电路的误区
时间:2026-03-07
彩灯电路
时间:2026-03-05
三相异步电动机原理
时间:2026-03-04
三相异步电动机的七种调速方式
时间:2026-03-04
转角测量电路
时间:2026-03-05
经典的正弦波发生电路
时间:2026-03-05
电动机单线远程正反转控制电路图
时间:2026-03-04
三相异步电动机的拆装详讲
时间:2026-03-04
USB转232电路图
时间:2026-03-04
电度表的工作原理
时间:2026-03-04
电风扇红外遥控器2
时间:2026-03-04