MF53--型热敏电阻器测湿电路图
电工基础2026-03-06
MF53--型热敏电阻器测湿电路图
MF53--型热敏电阻器测温仪电路图
电工基础2026-03-06
MF53--型热敏电阻器测温仪电路图
MF53--型热敏电阻器点温计电路图
电工基础2026-03-06
MF53--型热敏电阻器点温计电路图
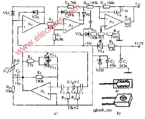
MSD1型湿敏原件空气翁度测量仪电路图
电工基础2026-03-06
MSD1型湿敏原件空气翁度测量仪电路图
MZ60型热敏电阻器温控控制电路图
电工基础2026-03-06
MZ60型热敏电阻器温控控制电路图
SM-C-I型温度传感器电路图
电工基础2026-03-06
SM-C-I型温度传感器电路图
T--X型温度传感器温度表电路图
电工基础2026-03-06
T--X型温度传感器温度表电路图
UD-8型湿度敏元件应用电路图
电工基础2026-03-06
UD-8型湿度敏元件应用电路图
VMOS功率场效应晶体管光敏继电器电子图
电工基础2026-03-06
VMOS功率场效应晶体管光敏继电器电子图
ZHC湿敏电阻器湿度电压变送器电路图
电工基础2026-03-06
ZHC湿敏电阻器湿度电压变送器电路图
半波小功率高压开关电路图
电工基础2026-03-06
半波小功率高压开关电路图
玻璃瓶计数电路图
电工基础2026-03-06
玻璃瓶计数电路图
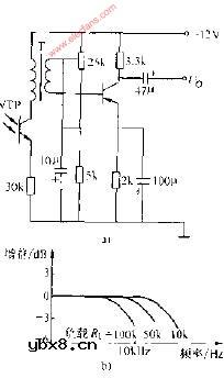
采用变压器耦合的调制光信号放大电路图
电工基础2026-03-06
采用变压器耦合的调制光信号放大电路图
采用电容器耦合的调制光信号放大电路图
电工基础2026-03-06
采用电容器耦合的调制光信号放大电路图
采用晶体管作温度补偿的光控电路图
电工基础2026-03-06
采用晶体管作温度补偿的光控电路图
测光电路图
电工基础2026-03-06
测光电路图
相序继电器工作原理的全面介绍
时间:2026-03-06
热保护器的工作原理解析
时间:2026-03-06
热敏干簧继电器是什么
时间:2026-03-06
电动机保护元件:热继电器的三种过载保护形...
时间:2026-03-06
电磁型电流继电器的动作条件
时间:2026-03-06
继电器PLC和晶体管PLC区别
时间:2026-03-06
场效应管时间继电器是怎样工作的?
时间:2026-03-06
电路板式继电器
时间:2026-03-06
继电器电路故障
时间:2026-03-06
继电器的作用及触点故障处理方法
时间:2026-03-06
彩灯电路
时间:2026-03-05
三相异步电动机原理
时间:2026-03-04
转角测量电路
时间:2026-03-05
经典的正弦波发生电路
时间:2026-03-05
电度表的工作原理
时间:2026-03-04
电动机单线远程正反转控制电路图
时间:2026-03-04
三相异步电动机的拆装详讲
时间:2026-03-04
三相异步电动机的七种调速方式
时间:2026-03-04
USB转232电路图
时间:2026-03-04
线性可调差动变压器测量计电路图
时间:2026-03-05