三相桥式全控整流电路的整流输出电压含有多个次数的谐波,其谐波分量的大小和频率与控制信号的频率和相位有关。
在三相全控桥式整流电路中,当可控硅导通的角度为α时,电路的输出电压可以表示为:
Vd = 3√2 * Vp * sin(α) - (3/π) * Vp * cos(α) * sin(3α)
其中,Vd为输出电压,Vp为输入电压,α为可控硅的导通角度。
根据上式,可以发现三相桥式全控整流电路的输出电压存在多个次数的谐波,其中最高的谐波为3次谐波,并且其大小比基波(即正弦波)要小很多。此外,还存在5次、7次、9次等次数的谐波,它们的大小也比基波小很多。
这些谐波会对电路的输出波形和稳定性产生影响,因此需要通过滤波器和其他方法进行消除和控制。
其中最重要的是6k次谐波。
在单相整流桥式电路中,由于交流侧电流为全波或半波对称。三相桥式整流电路中,由于交流侧电流为全波对称。但是对三相半控整流电路就不一样啦,它的交流侧电流半波不再对称,于是产生了偶次谐波。
同理,此后输出电压依次等于uba、uca、ucb。
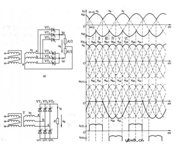
此时的工作情况和输出电压波形与三相桥式不控整流电路完全一样,整流电路处于全导通状态。
当α》0时,品闸管导通要推迟α角,但品闸管的触发、导通顺序不变。


集成电路的分类
时间:2026-03-12
集成电路型号命名方法
时间:2026-03-12
集成电路引脚的识别
时间:2026-03-12
集成电路引脚的判别方法
时间:2026-03-12
集成电路的检测及故障查寻
时间:2026-03-12
拆除集成电路的方法
时间:2026-03-12
三端集成稳压器的电路结构及主要特性参数
时间:2026-03-12
三端固定正稳压器
时间:2026-03-12
使用三端集成稳压器时应注意的事项
时间:2026-03-12
稳压器应用参考电路
时间:2026-03-12
玻璃釉电容器的结构与特点
时间:2026-03-05
电阻的标称阻值和允许偏差
时间:2026-03-05
压敏电阻有正负极吗
时间:2026-03-05
变压器并列运行的条件浅析
时间:2026-03-06
电容器入门教程
时间:2026-03-05
关于STM32WL LSE 添加反馈电阻后无法起振的...
时间:2026-03-05
可调电阻怎么接线
时间:2026-03-05
压敏电阻坏了怎么替代
时间:2026-03-05
压敏电阻爆裂的原因分析
时间:2026-03-05
暑期买元器件下单立减还送华为P30pro
时间:2026-03-05